极端环境下的电网监控
2022-12-07 12:33:39 EETOP毫无疑问,在当今世界,获得电力与清洁饮用水或住所等都是人类需求的基本需求。然而,建设和维护一个可靠地向所有人输送电力的电网仍然是一个挑战,尤其是在极端天气的地方。
在这些恶劣的环境中,电网运营商遭受无法解释和频繁的电网损坏,导致消费者损失电力,能源公司损失数百万美元的成本和维修费用。地球上很少有地方比冰岛更生动地感受到这一挑战,那里的北方气候对电力基础设施造成了严重破坏。

Óskar Valtýsson(左)、Ósvaldur Knudsen(中)和All About Circuits的撰稿人Jake Hertz(右)在看最初的LKX-MULTI原型
出于这种需求,冰岛公司Laki Power应运而生,该公司通过使用创新和专有的硬件和软件解决方案找到了电网维护的解决方案。
不幸的是,在极端环境的地方,对输电线路和其他电网基础设施的破坏是司空见惯的。在理想的世界中,电网运营商将能够主动采取预防措施来避免这些灾难,但在实践中,这已被证明是一项极其困难的挑战。
在极端气候下,防止电网损坏如此困难的一个原因是,可能影响电网的变量太多。一些有限的例子包括大风导致电线舞动,冰块堆积的重量将线路拉下,空气中的盐度导致线路之间的闪失和故障。同时,这些天气事件最有可能发生在难以或不可能直接监测线路的偏远地区。

结果是可能会停电,但电网运营商很少知道故障的确切原因。正如Knudsen所解释的那样,了解这些信息以处理它们很重要。
“电网运营商正试图了解为什么他们在整个冬天都会停电七八次。就目前而言,他们真的不知道原因,他们只知道他们停电了。
如果不了解原因,就无法防止将来的故障。对于消费者来说,这些故障是灾难性的,因为它们阻止了关键任务位置的电力传输。对于电网运营商来说,这些故障也是灾难性的,因为它们需要花费数千万美元来修复。
应对这些挑战的解决方案是在电网上使用线路监控硬件来跟踪故障及其原因。然而,迄今为止,这些技术中的大多数都由于一个主要缺点而失败:功率。
监测偏远地区的环境变量需要一个可以作为独立单元运行的电网监测设备。由于设备的远程部署,外部电站到电网监控设备并不理想,并且仅电池解决方案不现实,因为设备的正常运行时间和功能受到电池寿命的限制。
一些解决方案试图使用感应能量收集,其中设备通过传输线发出的磁场收集功率,但这些解决方案效率低下。
正如Knudsen告诉我们的那样,“你会看到放置在高压线上并通过感应带动的设备只能产生几瓦的功率。当你只有几瓦可以使用时,你实际能做的事情就受到限制。
如果没有持续而丰富的电能,生产线监控设备的功能和有效性将仍然受到限制。
作为冰岛国家电力公司的终身雇员,Valtýsson看到了这一严峻的挑战,并决定为此做点什么。像所有伟大的公司一样,Laki Power也是从Valtýsson的车库开始的。
正是在那里,他发明了关键技术,这是Laki今天所有解决方案的核心。该技术是Laki的专利和专有感应能量收集架构。
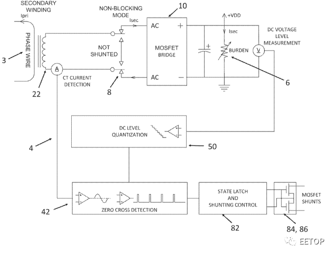
如美国专利US 2020/0373850 A1中所述,Valtýsson的发明是一种高效感应系统,用于从交流输电线路产生直流电输出。该架构由围绕单根初级导线的多个次级绕组组成。
每个次级绕组连接到下游的异步MOSFET整流桥,进行高效的AC/DC转换,其输出可以相加以产生所需的输出轨值。每个绕组也有相关的控制电路,以选择性地消除绕组对输出的贡献,从而实现对输出功率的精确和动态控制。

单个次级绕组的系统架构。图片来自美国专利US 2020/0373850 A1
Valtýsson在描述该系统时说,使用MOSFET作为整流器是一个重要的选择。
我们的整流器不使用固有0.7 V压降的二极管,而是使用MOSFET,该MOSFET仅在通道电阻(通常低于3 mΩ)上具有损耗。正因为如此,我们的效率几乎达到98%,这使我们能够在几乎没有热量产生的情况下实现高功率转换。
因此,Valtýsson说,他们的技术通常可以从高压线路产生100 W至300 W的功率。
凭借大功率、高效率的能量收集器的优势,Laki Power 现在能够创建具有空前功能的电网监控设备。其中,Laki生产了两个主要产品:LKX-MULTI和LKX-SURV。

LKX-MULTI。图片由Laki Power提供
MULTI 是该公司的旗舰产品,可用作高性能线路监控设备。该设备夹在传输线导体周围,集成了各种传感器,可为电网操作员提供线路数据,例如线路电流、倾斜、滚动、飞驰、振动等。此外,该设备集成了环境传感器,可跟踪盐度、表面污染、环境温度、湿度、气压和风等数据。
在MULTI中,这些设备集成了用于捕获生产线照片和视频的摄像头。SURV通过结合热像仪和光学红外热像仪来增强MULTI,此外还可以探测野火。

然后,利用蜂窝电话连接,设备通过Laki的设备仪表板间歇性地与电网运营商共享这些数据。为了提高电力效率和数据效率,高带宽数据(如视频)只有在发生某种触发时才会被传送到仪表板上,例如线路间距超过可接受的阈值。
有了这些数据,Laki power使电网运营商能够了解线路故障的原因,并在故障迫在眉睫时采取预防措施。
“操作员可以将大量数据和图像配对在一起,进行一些非常有趣的分析,”Knudsen说。
“我们提供实时数据,以便电网运营商可以采取实时行动,但也有很多人对情况进行事后分析。还可以使用捕获的数据来了解出了什么问题,然后进行一些机械更改或其他调整,以防止将来发生故障。

来自Laki Power线路监控系统之一的图像显示电力线结冰。图片由Laki Power提供
凭借一套创新的硬件和软件解决方案,Laki Power是一家有前途的公司,有潜力解决重大而重要的挑战。今天,该公司仍处于起步阶段,目前拥有一支由九人组成的团队,刚刚在冰岛、希腊、土耳其、阿根廷、挪威和加拿大等地开始试点。
然而,展望未来,该公司有雄心勃勃的计划,包括获得资金,发展团队,以及探索新技术,例如用于自主无人机线路监控的无人机充电站。其他未来的计划可能包括将机器学习技术添加到设备中,用于实时图像分类、威胁检测和预测。